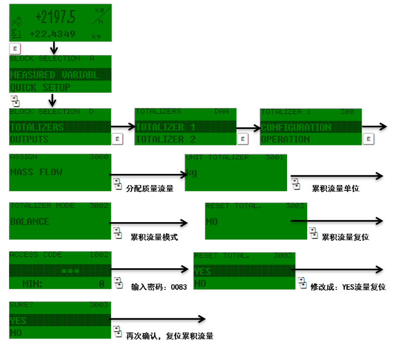
83系列质量流量计累积流量设置和复位
光敏触摸键控制:“+,-”“E”键,同时按“+,-”键一步步退出功能矩阵到主显示页位置,同时按“+,-”键并保持3秒以上直接回到主显示页位置,同时按“+,-”键取消数据输入。按“E”进入菜单,找到TOTALIZERS(累积流量),TOTALIZERS 中包括 TOTALIZER1(测量模式:BANLANCE 双向)、TOTALIZER2(测量模式:FORWARD 正向)TOTALIZER3(测量模式:RESERVE 反向)3种累积模式,一般出厂时选用TOTALIZER1修改密码:0083,也可以直接输入“83”,当从左向右数第三个“*”号变成回车键后按E”确认就可。

2024-01-11 15:01
ꄘ浏览量:331
友情链接
服务范围
工业自动化产品专业代理,品质保证
技术领先,价格优势,报价迅速,产品全面
技术选型,产品报价,销售安装,工程售后,为您提供工业自动化一站式服务
自动化专业销售
Tel. 19925440503(微信同号) WhatsApp: +86 18576429229
联系工程师
扫码添加WhatsApp
