首页
关于我们
现货中心
查询工具
联系我们
资料下载
新闻中心
人才招聘
阿仪搜索一下
流量计
分析仪表
液位计
压力
温度
系统组件
实验室
泵
ꁸ
回到顶部
ꂅ
0755-82221901
ꁗ
E+H专家
ꀥ
加微信询价
搜索
ꀅ
简体中文
简体中文
English
Русский язык
网站首页
ꄲ
现货中心
ꄲ
在线分析仪配件
ꄲ
71218484
产品详情
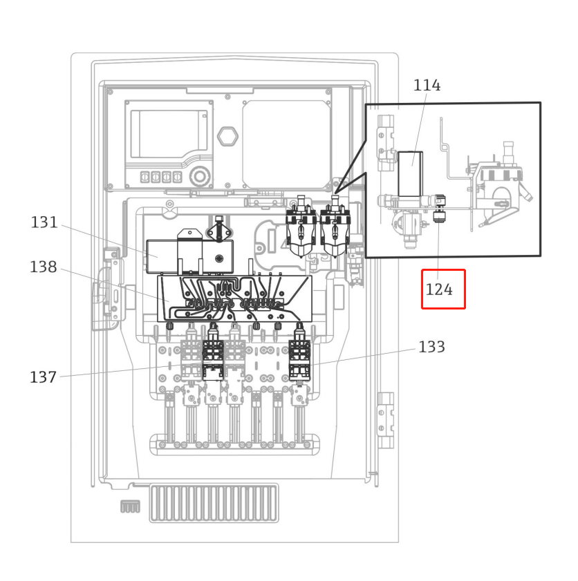
71218484
双向快接头
71218484
넳
넲
XPD0024-AC00 | 71109658
显示模块
¥ 0.00
CY80COD-CC+SD
一套试剂包含4瓶
¥ 0.00
CY80AM-AA+SL
旧款试剂标液,现在基本上用CY81AM替代
¥ 0.00
CY80COD-CC+T8
1500mg/l的COD标液
¥ 0.00
CY81AM-AA+TA
试剂标液
¥ 0.00
71218483
CAX系列的冷却模块
¥ 0.00
COY8-AAB01 | COY8-1040/0
零点凝胶,适合40mm DO传感器COS41/COS51D/COS51E
¥ 0.00
CAT17-AAE3A44
紧凑型全自动样品预处理系统, 0.5umPE烧结过滤,带反吹气泵,接DN40的管子, 适合和E+H的氨氮、COD/TP/TN等配套使用。
¥ 0.00
넳
넲
大家也在看:
本网站支持
IPv6
本网站支持
IPv6
本网站支持
IPv6
本网站支持
IPv6